Friday, May 31, 2013

Fun at Matt's desk!

I am about to head out for a week long vacation (actually Gary will be there too) so I wanted to do something short and fun for this month’s blog post.  I have been with Agilent 13 years come mid June (man I am getting to be old).  Through the years, I have collected some interesting items on my desk.  I wanted to share some of the more interesting items that I have collected through the years.

Item 1:
What do you think this green object is?



If you answered a 2500 Watt resistor then you’re right!  This particular resistor is rated for 0.8 Ohms. Agilent sells power supplies that are rated all the way up to 6.6 kW so sometimes you need a high power resistive load.  I personally would not put 2500 W through this resistor unless I had a whole lot of ventilation.  Luckily last time I used it I only put like 1500 W through it so it only got mildly toasty.   

Item 2:
How much voltage do you think that this probe can measure?



This is the Agilent 34136A high voltage probe for our DMMs.   Before I acquired this probe, I was used to teeny tiny normal alligator clip probes but this probe can measure up to 40 kV!.  I don’t know about any of you readers but I probably would not want to be anywhere near a 40 kV Voltage myself.  This probe  has banana plugs on it and you can hook it up to our DMM products (34401A, 34410A, etc.).  This probe almost looks like a sword of some sort with the pointy tip and all.

Item 3:
How much capacitance do you think this smallish capacitor is rated for?



This is a 10 F capacitor.  That is right 10 Farads!  When I was in college, a 10 Farad capacitor was unthinkable, now you can find them in these tiny packages.   My colleague Paul used this to research this video: https://www.youtube.com/watch?v=Flv6s94gBXE.


So this is just a quick tour of some of the neat stuff around my desk.  What kind of neat engineering stuff do you readers have on your desks?  Feel free to share in the comments.

Happy Summer everyone!

Thursday, May 23, 2013

How much AC power do you need to support your DC output?

You may know the maximum rated output power of your DC power supply, but do you know how much AC input power is needed to support the DC output of the power supply? Probably not. Since no power supply is 100% efficient, you know you will need more input power than the output power produced, but how much more? The answer depends primarily on the efficiency of the power supply (since efficiency here is power out divided by power in).There are 2 main sources of losses contributing to the efficiency, or perhaps I should say “inefficiency”, of a power supply:

  1. Overhead power loss– this is the power consumed by the power supply that is not directly related to the output power conversion. It is the amount of power consumed by the internal circuits that are needed just to provide the basic internal functions of the power supply, such as front panel display control, internal bias supplies, cooling fans, and microprocessor control. This power is dissipated as heat inside the power supply and is therefore not available to flow to the output. Some of this power is consumed even when the output is providing no power.
  2. Power conversion loss – this is the power lost in the power conversion circuitry. All of the output power flows through the power conversion circuitry, but as it does so, some heat is generated. The power lost as heat is not available to flow to the output.

A power supply’s efficiency is typically specified at the maximum output power point and includes losses associated with both the overhead power and power conversion circuitry. Most power supply vendors will publish the maximum expected AC input current, watts, and/or volt-amperes for their products so you should be able to get this information from the vendor’s documentation. But let’s consider an example based just on the output power rating and efficiency.

A power supply rated for 2000 W of output power with an efficiency of 80% will require 2000 W / 0.8 = 2500 W of AC input power. In the United States, the standard AC line voltage is 120 Vac. At a nominal voltage of 120 Vac, the AC input current would be 2500 W / 120 Vac = 20.8 Aac which is more than a standard outlet can provide (15 A maximum is a typical rating for an outlet). If the AC input line voltage sags a little making it lower, the input current would be even higher! To accommodate the AC input of this 2000 W power supply, there are several alternatives:

  1. Use a less-common receptacle (outlet) and plug rated for more than 20 A.
  2. Have an electrician hard-wire the AC input connection to the AC mains ensuring the wires and AC mains branch circuit can handle the higher current (no outlet would be used).
  3. If the power supply is rated for it, power the power supply from a higher AC input voltage, such as 208 Vac or 240 Vac to reduce the current required. This solution will also require a less-common receptacle and plug (middle receptacles in photo).

Many very high-power supplies (a few kW and above) require a 3-phase AC input voltage to accommodate the larger amount of output power (orange receptacle shown at top of photo).



One of my colleagues, Bob Zollo, wrote an article entitled “Do You Have Enough AC For Your DC?” that appeared in Electronic Design on May 7, 2013. For some additional information about this topic, take a look at the article:

https://electronicdesign.com/test-amp-measurement/do-you-have-enough-ac-your-dc

Wednesday, May 15, 2013

Power Factor and Active Power Factor Correction for Switched-mode Power Supplies


In my previous posting “More on Early Power Supply Preregulator Circuits” SCRs served to provide basically line frequency switched-mode operation for efficient power conversion and regulation in earlier mixed-topology DC power supply designs. Now that high frequency switched-mode power conversion circuits have long been highly refined, are physically much smaller, and are extremely cost effective they have become the game-changer. They can be used as a preregulator for mixed-topology DC power supply designs, as well as the complete DC power supply from the AC input to the regulated DC output, right? Well almost “yes”. They do bring all those of benefits over line frequency operation. As they can span a much wider range of AC input another benefit they bring is to eliminate the need for a complex AC line switch arrangement for the wide range of AC voltages needed.

It was recognized that one downside of high frequency switched-mode conversion is the AC input suffered from rather low power factor (PF). PF is the ratio of the real power to the apparent power. Low PFs cause increased losses in the AC power distribution system. Not only was it low, it was very non-linear, drawing current having high levels of odd harmonics. It turns out the third harmonic in particular can be additive, causing excessive current through the neutral line of AC power distribution systems. The reason for the low and non-linear PF is that the AC input of a high frequency switched-mode conversion circuit is a diode bridge feeding a large, high voltage, bulk storage capacitor, as shown in Figure 1. This non-linear load draws large peaks of current over short portions of the AC line period.


Figure 1: Non-linear AC load input of a high frequency switch-mode power converter circuit

As more and more electronic equipment was making use of switch-mode DC power supplies, minimum PF standards were established for products above a certain power rating, to avoid causing problems with the AC power distribution system. To meet the standards switch-mode DC power supplies above a certain power rating have had to incorporate power factor correction (PFC) into their AC inputs. While a few different approaches can be taken for adding PFC, most switch-mode DC power supplies incorporate a specialized switched-mode boost converter stage for providing active PFC. The active PFC stage is placed between the input rectifier bridge and bulk storage capacitor as depicted in Figure 2. An active PFC stage is designed to draw AC current in phase and in proportion to the AC voltage, typically providing PFs in a range of 0.95 to 0.99, which is comparable to a nearly purely resistive load!


Figure 2: Active PFC circuit in typical switched-mode DC power supply

While adding active PFC to a switch-mode DC power supply increases complexity, cost, and power loss somewhat, the overall combination of benefits of a switch-mode DC power supply with active PFC, either stand-alone or as a preregulator, is hard to beat!

Friday, May 10, 2013

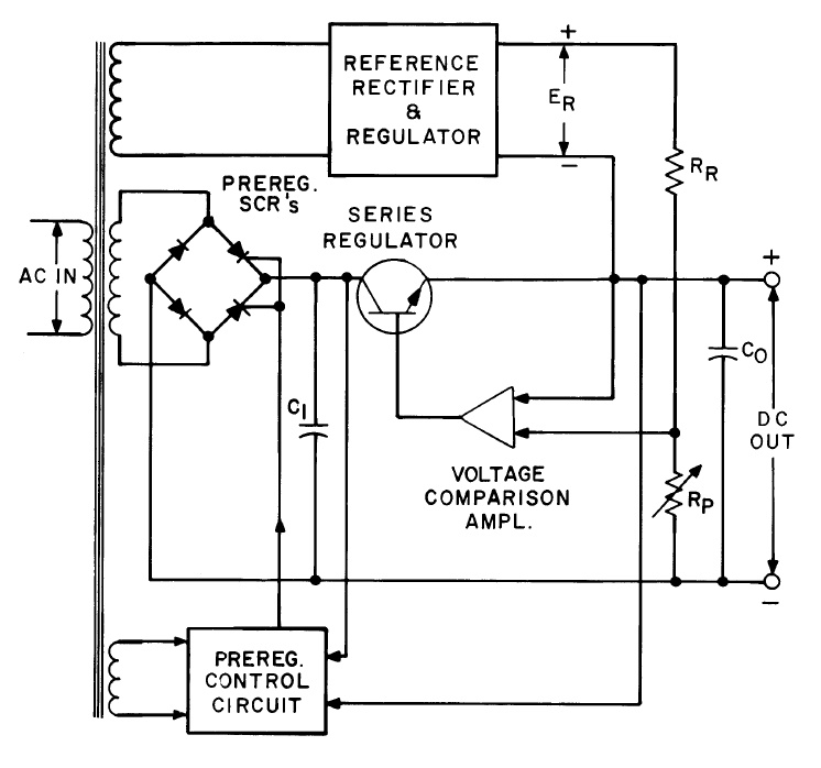
More on Early Power Supply Preregulator Circuits


In my last posting “Ferroresonant Transformers as Preregulators in Early DC Power Supplies “, I introduced the concept of preregulators as a means of improving the efficiency of power supplies.  While a linear regulator provides excellent performance as a power supply, it has to dissipate all the additional power resulting from the voltage drop across it as it takes up the difference between the output voltage setting and the unregulated DC voltage at its input. This voltage difference becomes quite large for high-line AC input voltage levels, as well as low DC output voltage settings when the power supply has an adjustable output. A linear power supply becomes quite inefficient and physically large, having to dissipate a lot of power in comparison to what it provides at its output.  A preregulator helps to mitigate this disadvantage while still retaining the performance advantages of a linear output stage.

The ferroresonant transformer was a clever device and was an effective means of compensating for variance in the AC input voltage, but its output was fixed so it did not do anything for compensating for low DC output voltage settings when the power supply had an adjustable output.  A far more common type of preregulator circuit often used was an SCR preregulator circuit, depicted in Figure 1.


Figure 1: Constant voltage power supply with SCR preregulator

The SCR is a four layer diode structure. Unlike a conventional diode it does not conduct in the forward direction until a signal current is applied to its gate input. It then latches on and remains conducting in its forward direction. It does so until the forward bias voltage is removed or reversed and it resets. In the reverse direction it is the same as a conventional diode.  By replacing two of the conventional diodes in the full wave diode bridge with SCRs as shown in Figure 1, the DC voltage feeding into the linear regulator output stage can now be preregulated.  The preregulator control circuit senses the voltage across the series linear regulator output stage. For each half cycle of the line frequency it adjusts the firing angle of the SCRs in order to adjust the DC voltage at the input of the linear regulator so that the voltage across the linear regulator remains constant, compensating for the load and output voltage level setting accordingly. Figure 2 shows how changing the firing angle of the SCRs changes the output voltage and current delivered by the SCR preregulator circuit.


Figure 2: SCR firing angle control of the preregulator’s output

In all, an SCR preregulated power supply with a linear output stage provided a good balance of efficiency, performance, and cost making its topology well suited for DC power supplies for a variety of lab and industrial applications for the time.  Still, time marches on and high frequency switching-based topologies have come to dominate for the most part, due to a number of advantages they bring. As a matter of fact it is not uncommon today to find a switching power supply serving as a preregulator as well!


Reference: Agilent Technologies DC Power Supply Handbook, application note AN-90B, part number 5952-4020 “Click here to access”

Tuesday, April 30, 2013

How do I measure inrush current with an Agilent DC Power Supply?

Hello everybody! I want to build on my blog post from last month.  This month, we are going to discuss how to measure inrush current using the DC Power Analyzer’s scope function as well as the digitizer feature that is available on some of our system power supplies.

Measuring inrush current is a task that many customers that use DC Power Supplies want to accomplish.  When you are doing this test on the bench, the N6705B DC Power Analyzer (DCPA) is your best bet.  The DCPA has the scope feature which makes this a breeze.  One of the great things about Agilent power supplies is that they can measure current directly, without the need for a current probe. Some of our supplies have very high current measurement accuracy as well so you can get an accurate representation of your current.

In the below screenshot, I just had a capacitor connected to the output of the supply.  I set a voltage arbitrary waveform that went from 0 V to 20 V with the voltage slew set for the maximum.  I set the scope to trigger on the Arb run/stop key so that when I hit the key, both the arbitrary waveform and the scope triggered.  After I acquired the waveform, I used the markers to get the maximum current.  That number is our inrush current.   


As I said earlier, DCPA is geared towards bench use.   The graphical scope makes this task pretty easy.  Many of our system supplies (as well as the DCPA) have a digitizer feature that you can access using the SCPI programming interface.  The digitizer will sample the output using settings that you provide it.  These settings are: the number of points, the time interval between points, and the number of pretrigger points that you acquire.  In the N678xA SMU modules, the time interval is as low as 5.12 us and the number of points is as high as 512kpoints.  Here is a list of commands to set up the digitizer (written for the N67xx supplies) as well as some comments.

Set the digitizer to measure current:
 SENS:FUNC:CURR ON,(@1)

Set the number of pretrigger points, a negative value represents points taken before the trigger:
SENS:SWE:OFFS:POIN -100,(@1)

Set the total number of points to acquire:
SENS:SWE:POIN 5000,(@1)

Set the time interval between points:
SENS:SWE:TINT 0.000020,(@1)

Set the measurement trigger source to bus:
TRIG:ACQ:SOUR BUS,(@1)

 Initiate the measurement trigger system
INIT:ACQ (@1)

Send a trigger:
*TRG

Using this code, once the trigger is sent, the measurement system will acquire 5000 points at a time interval of 20 us while taking 100 pretrigger points. 

After the measurement occurs, you read the current back using:
FETC:ARR:CURR? (@1)

Once you have the array of current measurements, you can do any normal calculation that you can do on any array.  To measure inrush, you want to find the maximum current in the array.  This peak will be your inrush current.  I wrote a program that followed the exact same steps that I used on the scope above (setting up a step that went from 0 to 20 V and synchronizing triggers) and measured a maximum of 1.07748 A.  As you can see, I got a similar result from the two different approaches.

That is all that I have this month.  I hope that it is useful information.  If you have any questions at all please feel free to ask them in our comments.

Friday, April 26, 2013

How to read your DC power supply’s data sheet

When you have to select a programmable DC power supply to power your device under test (DUT), you will have many power supply vendors to choose from. To narrow your selection, you will likely read the data sheets associated with the power supplies you are interested in. While some of the basic information about the power supplies presented on the data sheets will be similar, you will also find different specification descriptions from different power supply vendors. To ensure you are considering the right specs, it is best to start with a good understanding of your DUT’s power requirements. Start with your DUT’s required maximum input voltage, current, and power. Think about whether or not you need to supply dynamic input voltages to your DUT and about how accurate the DUT input voltage needs to be.  Then consider what power-related measurements you will need to make.



Once you know your DUT’s power requirements, you can begin to peruse the specs in various power supply data sheets to find one that meets your needs. Most likely, you will be considering specs such as:
  • DC output ratings
    • These show the maximum voltage, current, and power available from the power supply. Make sure your DC input requirements are within these values. 
  • Output noise
    • This specification describes the deviations in the DC output voltage, typically expressed as peak-to-peak volts and rms volts. If your DUT is sensitive to noise, be sure to choose a low noise power supply.
  • Load regulation (also called load effect)
    • This spec shows how much the steady-state output voltage can change when the load current changes. If you want the input voltage to your DUT to vary very little when your DUT current changes, choose a power supply with low load regulation.
  • Load transient recovery time
    • This is the time for the output voltage to recover to within a settling band around the steady-state value when the load current changes. If your DUT is sensitive to large short-term input voltage changes, choose a power supply with a short load transient recovery time.
  • Line regulation (also called line effect, source regulation, or source effect)
    • This spec shows how much the steady-state output voltage can change when the power supply’s AC input line voltage changes. If you want the input voltage to your DUT to vary very little when your AC line voltage changes, choose a power supply with low line regulation.
  • Programming accuracy
    • This spec shows how much the steady-state output voltage can vary from its programmed (set) value. If you want the input voltage to your DUT to be very precisely controlled, choose a power supply with a low programming accuracy. (Most “programming accuracy” specs are really describing the maximum possible “programming error”, so you want this number to be low.)
  • Measurement accuracy
    • This spec shows how much the steady-state measurements (voltage or current) can vary from the actual output value. If you are counting on measuring your DUT’s input voltage or current with high accuracy, choose a power supply with low measurement accuracy. (Most “measurement accuracy” specs are really describing the maximum possible “measurement error”, so you want this number to be low.)
One of my colleagues, Kevin Cavell, wrote an article entitled “How to Read Your DC Power Supply’s Data Sheet” that appeared in the March, 2013 issue of Design World addressing in more detail many of these considerations. Here is a link to the on-line version:
https://www.designworld-digital.com/designworld/201303#pg71

The same article can be accessed here:
https://www.powersupplytips.com/how-to-read-your-dc-power-supplys-data-sheet

Finally, here is a link to Kevin’s application note – the article was based on this app note:
https://cp.literature.agilent.com/litweb/pdf/5991-2293EN.pdf

Kevin’s app note uses examples from the data sheets for a Sorenson power supply and an Agilent power supply. You will notice that the magazine articles refer to these as Power Supply A and Power Supply B.




Tuesday, April 23, 2013

Ferroresonant Transformers as Pre-regulators in DC Power Supplies


One significant drawback of a linear DC power supply is its efficiency for most applications. You can generally design a linear DC power supply with reasonable efficiency when both the output and input voltage values are fixed. However, when either or both of these vary over a wide range, after assuring the DC power supply will properly regulate at low input voltage and/or high output voltage, it then has to dissipate considerable power the other extremes.

For DC power supplies running off an AC line, having to accommodate a fairly wide range of AC input voltage is a given. A 35% increase in line voltage from the minimum to the maximum value is not uncommon. Today’s high frequency switching based power supplies have resolved the issue of efficiency as a function of input line voltage variance. However, prior to widespread adaptation of high frequency switching DC power supplies, variety of different types of low-frequency pre-regulators were developed for linear DC power supplies

What is a pre-regulator? A pre-regulator is a circuit that provides a regulated voltage to the linear output stage from an unregulated voltage derived from the AC line voltage, with little loss of power. Although not nearly as commonly used as other pre-regulator schemes, on rare occasion ferroresonant transformers were used as an effective and efficient pre-regulator in DC power supplies.

What is a ferroresonant transformer? It is similar to a regular transformer in that it transforms AC voltage through primary and secondary windings. Unlike a regular transformer however, once it reaches a certain AC input voltage level it starts regulating its AC output voltage at a fixed level even as the AC input voltage continues to rise, as depicted in Figure 1. Ferroresonant transformers are also commonly called constant voltage transformers, or CVTs.


Figure 1: Ferroresonant transformer input-output transfer characteristic

The ferroresonant transformer employs a rather unique magnetic structure that places a magnetic shunt leakage path between the primary and secondary windings. This structure is illustrated in Figure 2. This way only part of the transformer structure saturates at a higher fixed peak voltage level during each AC half cycle. When part of the core magnetically saturates, the primary and secondary windings are effectively decoupled. The AC capacitor on the secondary side resonates with existing inductance. This provides the carry-over energy to the load during this magnetically saturated phase, holding up the voltage level. The resulting waveform is a clipped sine wave with a fairly high level of harmonic distortion as a result. Some more modern designs include additional filtering that can bring the harmonic distortion down to just a few percent however.


Figure 2: Ferroresonant transformer structure

A ferroresonant transformer has some very appealing characteristics in addition to output voltage regulation:
  • Provides isolation from line spikes and noise that is normally coupled through on conventional transformers
  • Provides protection from AC line voltage surges
  • Provides carry over during momentary AC line drop outs that are of a fraction of a line cycle
  • Limits its output current if short-circuited
  • Extremely robust and reliable


Because of a number of other tradeoffs it is unlikely that you will find them in a DC power supply today. High frequency switching designs pretty much totally dominate in performance and cost. Ferroresonant transformer design tradeoffs include:
  • Large physical size
  • Relatively expensive and specialized
  • Limited to a specific line frequency as it resonates at that frequency


So, even though you are very unlikely to encounter a ferroresonant transformer in a DC power supply today, it’s interesting to see there still appears to be a healthy demand for ferroresonant transformers as AC line conditioners in a wide range of sizes, up to AC line power utility sizes.  Their inherent simplicity and robustness is hard to beat when long term, maintenance-free, reliable service is paramount, and AC line regulation in many regions around the world cannot be counted on to be well controlled.

Monday, April 8, 2013

Why would a DC power supply have RMS current readback?


During a conversation with a colleague at work one day the topic of having RMS current readback on DC power supplies came up. It is a measurement capability we have on a number of our system DC power supplies. He posed the question: Why the reason for having such a capability? I actually had not been involved with the original investigations identifying what reasons this was added so I instead had to rely on my intuition. That’s not always a good thing but it did help me out this time at least!

He had argued that since you are feeding a fixed DC voltage into the device you are powering, the power consumption is going to be a product of the DC (average) voltage and DC (average) current, regardless of whether the current is purely DC, or if it is dynamic, having a substantial amount of AC content. This is true, as I have illustrated in figure 1, comparing purely DC and pulsed currents being drawn by a load. For purely DC current the DC and RMS values are the same. In comparison, for a pulsed current the RMS value is greater the DC value. Regardless, the RMS current value does not factor into the overall power consumption of the DUT here. The power consumption is still the product of the DC voltage and current.


Figure 1: Comparing power consumption of a DC powered DUT drawing constant and pulsed currents

So why provide an RMS current measurement? Well there can be times when this can prove useful, even when the DUT is powered by a fixed DC voltage. Consider the scenario depicted in Figure 2.


Figure 2: Properly sizing a protection fuse on a DC powered device

Many products incorporate fuses to protect from over-current and subsequent damage, usually brought on due to misuse or component failure. Fuses are rated by their RMS current handling, not the DC current. In the case of the pulsed loading the RMS current is twice the DC current and the resulting power in the fuse is four times that for a constant current.  If the fuse was selected based on the DC current value it would most certainly fail well below the required operating level!

My colleague conceded that this fuse example was a legitimate case where RMS current measurement would indeed be useful. Maybe it was not a frivolous capability after all. No doubt sizing fuses is just one of many reasons why RMS measurement on DC products can be useful!

Sunday, March 31, 2013

Remote sensing can affect load regulation performance


Back in September of 2011, I posted about what load effect was (also known as load regulation) and how it affected testing (see https://powersupplyblog.tm.agilent.com/2011/09/what-is-load-effect-and-how-does-it.html). The voltage load effect specification tells you the maximum amount you can expect the output voltage to change when you change the load current. In addition to the voltage load effect specification, some power supplies have an additional statement in the remote sensing capabilities section about changes to the voltage load effect spec when using remote sensing. These changes are sometimes referred to as load regulation degradation.

For example, the Agilent 6642A power supply (20 V, 10 A, 200 W) has a voltage load regulation specification of 2 mV. This means that for any load current change between 0 A and 10 A, the output voltage will change by no more than 2 mV. The 6642A also has a remote sensing capability spec (really, a “supplemental characteristic”). It says that each load lead is allowed to drop up to half the rated output voltage. The rated output voltage for the 6642A is 20 V, so half is 10 V meaning when remote sensing, you can drop up to 10 V on each load lead. Also included in the 6642A remote sensing capability spec is a statement about load regulation. It says that for each 1 volt change in the + output lead, you must add 3 mV to the load regulation spec. For example, if you were remote sensing and you had 0.1 ohms of resistance in your + output load lead (this could be due to the total resistance of the wire, connectors, and any relays you may have in series with the + output terminal) and you were running 10 A through the 0.1 ohms, you would have a voltage drop of 10 A x 0.1 ohms = 1 V on the + output lead. This would add 3 mV to the load regulation spec of 2 mV for a total of 5 mV.

There are other ways in which this effect can be shown in specifications. For example, when remote sensing, the Agilent 667xA Series of power supplies expresses the load regulation degradation as a formula that includes the voltage drop in the load leads, the resistance in the sense leads, and the voltage rating of the power supply. Output voltage regulation is affected by these parameters because the sense leads are part of the power supply’s feedback circuit, and these formulas describe that effect:



One more example of a way in which this effect can be shown in specifications is illustrated by the Agilent N6752A. Its load effect specification is 2 mV and goes on to say “Applies for any output load change, with a maximum load-lead drop of 1 V/lead”. So the effect of load-lead drop is already included in the load effect spec. Then, the remote sense capability section simply says that the outputs can maintain specifications with up to a 1 V drop per load lead.

When you are choosing a power supply, if you want the output voltage to be very well regulated at your load, be sure to consider all of the specifications that will affect the voltage. Be aware that as your load current  changes, the voltage can change as described by the load effect spec. Additionally, if you use remote sensing, the load effect could be more pronounced as described in the remote sensing capability section (or elsewhere). Be sure to choose a power supply that is fully specified so you are not surprised by these effects when they occur.

Watt's Up with Datalogging and Digitizing?


All of our power supplies offer the ability to take an average measurement using either the front panel or the MEAS SCPI commands.  Some of our newer power supplies have some more advanced measurement capabilities.   The two capabilities that we are going to look at today are digitized measurements and datalogging.   Let’s take a short look at each one and then talk about when to use each one.

The digitizer has been in our products for a while now.  With the digitizer, you define three parameters and the measurement uses these parameters to return an array of measurements back to you.  The three parameters are: the number of points, the time interval, and the points offset.  The number of points is pretty simple.  It is the number of measurements that you want to take as well as the size of the array that you are going to read back.  The time interval is the pace of the measurements.  This is also the time between the points in the array.  The points offset is a way that you vary the starting point of the array.  This offset can be negative to return measured points before the trigger or positive to delay the start of the measurement.  The most points that we can measure and the fastest time interval is with our N678xA SMU modules.  These modules have a time interval of 5.12 us and a total number of points of 512 Kpoints (keep in mind that 1 Kpoint is 1,024 points).  This yields a total time of 5.12 us x 512 x 1,024 which yields a result of 2.68 seconds.  So the longest measurement that you can make is 2.68 seconds.  The largest time interval that we can measure is 40,000 seconds.  Setting this with the highest number of points would yield 40,000 s x 512 x 1,024 yields a total acquisition of 20,971,520,000 seconds.  That is 666.83 years! 

The other advanced measurement capability that we are going to talk about is our datalogger.  With the datalogger, you set a total acquisition time and an integration time.  The integration time is the amount of time that the power supply will average measurements.  The measurement system is still running at its maximum digitizing rate but it is averaging those measurements and returning that averaged measurement.  The digitizer on the N6705B DC Power Analyzer also will return the maximum measured value and the minimum measured value of each integration period.  The quickest integration time on the N6705B is 20.48 us.  The only limitation in the amount of data that you can log with the internal datalogger is the file size (the maximum file size is somewhere near 2 gB).  If you want to datalog huge files, you can use the external datalog feature (I wrote another blog post about this) or use our 14585A software where the only limitation is the free space on your hard drive.  The catch on the external datalogger is that that the quickest integration time is 102 us.

So when do you use one over the other?  It is pretty simple.  When you want to make a long term measurement (days, weeks, etc.) at a fast rate you should use the datalogger.  You would use this when you are looking to measure something like long term battery drain.  If you are looking for a more short term, faster measurement you would use the digitizer.  You would use the digitizer to measure something like inrush current. 

These are a few of the great features available in our power supplies.  Please let us know if you have any questions on these features or any of the features of our power supplies.          

Wednesday, March 20, 2013

Open sense lead detection, additional protection for remote voltage sensing


A higher level of voltage accuracy is usually always needed for powering electronic devices under test (DUTs). Many devices provide guaranteed specifications for operating at minimum, nominal, and maximum voltages, so the voltage needs to accurate as to not require unacceptable amounts of guard banding of the voltage settings.

One very significant factor that affects the accuracy of the voltage at the DUT is the voltage drop in the wiring between the output terminals of the power supply and the actual DUT fixture, due to wiring’s inherent resistance, as shown in Figure 1.



 A standard feature of most all system DC power supplies is remote voltage sensing. Instead of the voltage being regulated at the output terminals of the DC power supply’s output terminal, it is instead sensed and regulated at the DUT itself, compensating for the voltage drop in the wiring. Additional details of this are documented in an earlier posting: “Use remote sense to regulate voltage at your load”

While remote voltage sensing addresses the problem of voltage drop in wiring affecting the voltage accuracy at the DUT, it then raises the concern of what happens if one of the sense lines becomes disconnected. Will the DC power supply voltage climb up to it maximum potential causing my DUT to be damaged?  Although this is a very legitimate concern, often the voltage is usually kept within a reasonable range of the setting by a feature referred to as “open sense lead protection”. A deeper dive on the issue of open sense lines and open sense lead protection are discussed at our posting: “What happens if remote sense leads open?”

Even with open sense lead protection and the voltage being kept within a reasonable range of the setting, this can be a concern for some customers who are relying on a high level of DC voltage accuracy at the DUT for test and calibration purposes. One categorical example of this is battery powered devices, where ADC circuits that need to precisely monitor the battery input voltage have to be accurately calibrated. If the voltage from the DC power supply has significant error, the DUT will be miss-calibrated.

One issue with open sense lead protection is it is a passive protection mechanism. It is simply a back up that takes over when a sense line is open. There is no way of knowing the sense lead is open. No error flag is set or fault condition tripped. The voltage being read back is the same as that is being regulated by the voltage sensing error amplifier, which is the same as the set voltage, so all looks fine from a read-back perspective. This is where open sense lead detection takes over. Open sense lead detection is a system that actively checks to see if the sense lines are doing their job. If not it lets the test system know there is a fault.

Open sense detection is not a common feature for most system DC power supplies. As one example we do employ it in our 663xx series Mobile Communications DC Sources as these are used for powering, testing and calibrating battery powered wireless devices. In the case of an open sense line condition it generates a fault condition and it keeps the output of the DC source powered down. It also provides status information on which of the sense lines are open as well.

Tuesday, March 12, 2013

What is a power supply’s over current protect (OCP) and how does it work?


One feature we include in our Agilent system DC power supplies for providing additional safeguard for overload-sensitive DUTs is over current protect, or OCP. While some may think this is something separate and independent of current limiting, OCP actually works in concert with current limiting.

Current limiting protects overload-sensitive DUTs by limiting the maximum current that can be drawn by the DUT to a safe level. There are actually a variety of current limit schemes, depending on the level of protection required to safeguard the DUT during overload. Often the current limit is relatively constant, but sometimes it is not, depending on what is best suited for the particular DUT. Additional insights on current limits are provided in an earlier posting, entitled “Types of current limits for over-current protection on DC power supplies“.

By limiting the current to a set level may DUTs are adequately protect from too much current and potential damage. When in current limit, if the overload goes away the power supply automatically goes back to constant voltage (CV) operation. However, current limit may not be quite enough for some DUTs that are very sensitive to overloads. This is where OCP works together with the current limit to provide an additional level of protection. With OCP turned on, when the DC power supply enters into current limit OCP takes over after a specified time delay and shuts down the output of the DC power supply. The delay time is programmable. This prevents OCP from shutting down the DC power supply from short current spikes and other acceptably short overloads that are not considered harmful. Like over voltage protect or OVP, after tripping the output needs to be disabled and an Output Protect Clear needs to be exercised in order to reset the power supply so that its output can be re-enabled.  Unlike OVP, OCP can be turned on and off and its default is usually off. In comparison, OVP is usually always enabled and cannot be turned off. A typical OCP event is illustrated in Figure 1.



Figure 1: OCP operation

When powering DUTs, either on the bench or in a production test system, it is always imperative that adequate safeguards are taken to protect both the DUT as well as the test equipment from inadvertent damage. Over current protect or OCP is yet another of many features incorporated in system DC power supplies you can take advantage of to protect overload-sensitive DUTs from damage during test!

Thursday, February 28, 2013

Overvoltage protection: some background and history

In my previous post, I talked about some of the differences between sensing an overvoltage condition on the output terminals of a power supply and sensing on the sense terminals. In this post, I want to cover some background and history about overvoltage protection (OVP).

OVP is a feature on a power supply that is used to prevent excessive voltage from being applied to sensitive devices that are being powered by the power supply. If the voltage at the output terminals exceeds the OVP setting, the output of the power supply shuts down, thereby protecting the device from excessive voltage. OVP is always active; you cannot turn it off. If you do not want it to activate, you should set it to a value that is much higher than the maximum voltage you expect at the output of your power supply.

An overvoltage condition can occur due to a variety of reasons:
·         Operator error - an operator can mistakenly set a voltage higher than desired
·         Internal circuit failure – an electronic circuit inside the power supply can fail causing the output voltage to rise to an undesired value
·         External power source – an external source of power, such as another power supply or battery in parallel with the output, could produce voltage that is higher than desired

Some power supply OVP designs include a silicon-controlled rectifier (SCR) across the output that would be quickly turned on if an overvoltage condition was detected. The SCR essentially puts a short circuit across the output to prevent the output voltage from going to a high value and staying there. The SCR circuit is sometimes called a “crowbar” circuit since it acts like taking a large piece of metal, such as a crowbar, and placing it across the power supply output terminals to protect the device under test (DUT) from excessive voltage.

Turning on an SCR across the output of a power supply as a response to an overvoltage condition originated as a result of older linear power supply designs. Linear regulators use a series pass transistor (click here for a post about linear regulators). If the series pass transistor fails shorted, all of the unregulated rail voltage inside the power supply appears across the output terminals. This voltage is higher than the maximum rated voltage of the power supply and can easily damage a DUT. When the OVP is activated, a signal is sent to turn off the series pass transistor. However, if that transistor failed shorted, the turn-off signal will be of no use. In this situation, the only way to protect the DUT is to trigger an SCR across the output to essentially short the output. Of course, the SCR circuit is designed to have a large enough capacity to handle the rail voltage and then the current that will flow when it is tripped. If a series pass transistor fails shorted, the AC input line fuse will sometimes blow when the SCR shorts which will completely disable the power supply protecting the DUT.

More recent power supply designs use switching regulation technology (click here for a post on switching regulators). Switching regulators have multiple power transistors that can fail. However, unlike the linear regulator design, when a switching transistor fails, it does not create a path between the rail voltage and the output terminals. So it is unlikely that a failed switching transistor will cause an OVP. And when an OVP activates for another reason in a switching regulator, all of the switching transistors are told to turn off, preventing any power from flowing to the output. As a result, there is no need for an SCR across the output for added protection against an overvoltage.

Decades ago, when OVP first started to be used on our power supplies (we were Hewlett-Packard back then), the OVP setting was fixed. It was internally set to maybe 10% or 20% above the maximum rated output of the power supply. Later, we provided the power supply user with the ability to crudely control the setting of the OVP by turning a potentiometer accessible through a hole in the front panel (see pictures below). The OVP range was typically adjustable from about 20% to 120% of the maximum rated output voltage of the power supply. When this feature first became available, it was offered as an add-on option for some power supply models. Later still, the front panel manually-adjustable OVP became standard on most high-performance power supplies. With advances in electronics, the OVP adjustability was moved deeper inside the supply and controlled with a DAC through front panel button presses or over an interface such as GPIB. Today, OVP is included in nearly every power supply, is set electronically, and is often a calibrated parameter to improve overall accuracy.

Protect your DUT: use sense leads for overvoltage protection (OVP)


Earlier this week, one of our military customers providing DC power to a very expensive device during test asked about the availability of a special option on one of our power supplies. He wanted the option that changed the location of the overvoltage protection (OVP) sensing terminals from the output terminals of the power supply to the sense terminals of the power supply. Since his device under test (DUT) is located quite a distance away from the power supply, he is using remote sensing to regulate the power supply voltage right at his device under test. (Click here for a post about remote sense.) And since the DUT is very expensive and sensitive to excessive voltage, he needs to protect the input of the DUT from excessive voltage as measured right at the DUT input terminals.

The power supply he is using, an Agilent N6752A installed in an N6700B mainframe, normally uses the output terminals as the sensing location for the overvoltage protection. (Click here for a post that includes a description of OVP.) OVP is used to prevent excessive voltage from being applied to sensitive devices. If the voltage at the output terminals exceeds the OVP setting, the output of the power supply shuts down. Since this customer is very interested in preventing excessive voltage from being applied to his expensive DUT, sensing for an overvoltage condition right at the DUT is important. For the N6752A, Agilent offers a special option (J01) that adds the ability to do OVP sensing with the sense leads. See Figure 1. With the J01 option added to his N6752A, the customer’s DUT is protected against excessive voltage.

You may be wondering why the standard OVP would sense at the output terminals instead of at the sense terminals. For decades, we have been making power supplies that sense OVP at the output terminals. Probably the biggest reason for sensing at the output terminals is because that approach provides more reliable protection than sensing at the sense leads even though it is less accurate. The output terminals are the power-producing terminals. If the sense leads become inadvertently shorted, the voltage at the output terminals would rise uncontrolled beyond the maximum rated output of the power supply. This uncontrolled high voltage could easily damage any device connected to the power supply’s output leads! So sensing for an overvoltage condition at the output terminals actually makes sense. It may not be the most accurate way to protect the DUT, but it is the most reliable given all of the things that can go wrong, such as a wiring error or an internal fault in the power supply.

The J01 option is available for only certain N67xx power modules. It adds the ability to sense for an overvoltage condition on the sense leads. This option does not remove the existing output terminal overvoltage sensing feature; it is in addition to it. Additionally, the J01 option is a tracking OVP option. You set a voltage value that is an offset from the programmed output voltage value. The J01 tracking overvoltage threshold tracks the real-time programming changes to the voltage setting and uses the remote sense leads to monitor the voltage.

Friday, February 15, 2013

Addressing the challenge of sequencing multiple bias supplies on and off


A challenge test engineers are perennially faced with is how to best sequence the bias voltages powering their DUT, when their DUT requires several bias voltages. Many DUTs are sensitive to sequencing and an improper sequence may lead to the DUT hanging up, or worse, suffer damage as a consequence. Not only is sequencing an issue when powering the DUT on, but it can also be an issue when powering the DUT down as well. In addition to sequencing, the slew rates of the various bias voltages can likewise be important to the DUT correctly powering on.

Simply relying on the timing of output-on and output-off commands sent from the test system controller to all the system DC power supplies individually tends to be far too imprecise, especially for critical sequencing timing requirements. The actual turn-on time of a typical system DC power supply can be many tens of milliseconds, and will vary considerably between different models of power supplies. The turn-on and turn-off times of each will need to be carefully characterized in order to know when a command for a specific bias voltage needs to be sent in relation to the other bias voltages. It is very likely the sequence of commands sent for outputs to turn on or off may be in a different sequence to the outputs actually changing, due to delay differences between different DC power supplies! An even bigger problem however is most system controllers are PCs which may randomly experience a large delay in sending out a command, if a higher level service request interrupts and pre-empts execution of the test program.

An alternative approach often taken is adding some custom hardware to control output sequencing. This can assure correct sequencing, but adds a lot of complexity, is usually inflexible, and may introduce other issues and compromises.

At Agilent we added system features to our N6700 series multiple output modular DC power system that support correct power-on and power-off sequencing. The output-on and output-off controls for the individual outputs get grouped together. The N6700 platform knows and compensates for the actual delays of all the various DC power output modules so that the desired delay value entered will be what is accurately achieved. Figure 1 shows setting up an N6705A to achieve a desired turn-on sequence of DC outputs for powering up a PC mother board. Figure 2 shows the actual result. A more detailed description of this PC motherboard example is given in our application note: “Biasing Multiple Input Voltage Devices in R&D”. While the N6705B DC Power Analyzer mainframe is regarded as being primarily for R&D, which this app note is referencing, the low profile rack-mountable N6700 series mainframes have these very same features and suit automated test systems in manufacturing and other environments.



Figure 1: Setting Output Delays



Figure 2: Output Turn-on Sequence Results


Just like setting up the power-on sequence, separate delays for power-off can also be entered, as seen in the set up screen shown in Figure 1, for the expected shut down of the DUT. However, what if there is an emergency shut down due to an abnormal condition and you still want to assure a certain power-off sequence? A colleague worked out the procedure for setting up the N6700 series DC power system to provide an orderly shutdown of the outputs, in the event of a problem on one of the outputs. In this example it happens to be an overvoltage condition on one of the outputs, but any of a number of fault conditions can be acted on to initiate an orderly shutdown. Details of this procedure are provided in another application note; “Avoid DUT Damage by Sequencing Multiple Power Inputs Off Upon a Fault Event”.

So when faced with the challenge of having to properly sequence multiple DC bias voltages powering your DUT, reconsider trying to engineer a solution to accomplish this. Instead, look for features that provide this kind of capability in the system DC power supplies you are looking to use, already built-in. It makes a lot of sense having sequencing built into the power supplies and it will make your life a lot easier!

Friday, February 8, 2013

Protecting your DUT using a power supply’s remote inhibit and fault indicator features


Paramount in most any good electronic test system is the need to adequately protect the device under test (DUT), as well as the test equipment, from inadvertent damage due to possible faults with the yet-untested DUT, accidental misconnections, misapplication of power, and a large number of other unanticipated events that can occur. It is no surprise that a lot of these unanticipated events by nature are related to the powering of the DUT. For this reason good system DC power supplies incorporate a number of features designed to protect both the DUT, as well as the power supply, in the event of an unanticipated fault occurring.  Two related protection features incorporated into our DC system power supplies are the remote inhibit and the discrete fault indicator (RI/DFI). These features provide real-time protection enabling immediate shutting down the power supply, as well as enabling the power supply to take immediate action, on the event of detecting the occurrence of an unanticipated event or fault.

The remote inhibit is a digital input control while the discrete fault indicator is a digital output control signal, incorporated into the digital I/O port on our system DC power supplies. An example of a digital I/O port is illustrated in Figure 1. When the digital I/O port is configured for fault/inhibit (also called RI/DFI) pins 1 and 2 are the open collector and emitter of an isolated transistor, to serve as a digital output control, and pin3 and 4 are the digital input and common for the inhibit control input. The remote inhibit and the fault indicator can be used independently as well as in combination, for protecting the DUT.




Figure 1: Multi-function digital I/O port on Agilent 6600A series system DC power supplies

As the name implies, the remote inhibit is a digital control input, when activated, immediately disables the DC power supply’s output. One way this is commonly used is to connect an emergency shutdown switch that can be conveniently activated in the event of a problem. This may be a large pushbutton, or it may be a switch incorporated into a fixture safety cover. This arrangement is shown in Figure 2.



Figure 2: Remote inhibit using external switch

The fault indicator (i.e. FLT, FI, or DFI) digital output signal originates from the system DC power supply’s status system. The status system is a configurable logic system within the power supply having a number of registers that keep track of its status for operational, questionable, and standard events. Many of these events can be logically OR’ed together as needed to provide a fault output signal when particular, typically unanticipated, events occurs with the power supply. Items tracked by questionable status group register, like over voltage and over current, for example, are commonly selected and used for generating a fault output signal. An overview of the power supply status register system was discussed by a colleague in a previous posting. If you are interested in learning more; click here.
The fault indicator output can in turn be used to control an external activity for protecting the DUT, such as opening a disconnect relay to isolate the DUT, as one example, as depicted in Figure 3.




Figure 3: Fault output controlling an external disconnect relay

For DUTs that require multiple bias voltage inputs it is usually desirable that if a fault is detected on one bias input, that the other bias inputs are immediately shut down in conjunction with the one detecting a fault. The fault outputs and remote inhibit inputs on several DC power supplies can be used in combination by chaining them together, as depicted in Figure 4, to accomplish this task, to safeguard the DUT.



Figure 4: Chaining fault indicators and remote inhibits on multiple DC power supplies

The remote inhibit and fault indicator digital control signals on system DC power supplies provide a number of ways to disable power and take other actions for safeguarding the DUT. Their action is immediate, not requiring communication to, and intervention from, the test system controller. At the same time the system DC power supply generates status signals and can issue a service request (SRQ) to the test system controller so that it is notified of a problem condition and take appropriate correction action as well. The remote inhibit and fault indicator digital control signals are just two of many features found in many good system DC power supplies to assure the DUT is always adequately protected during test!

Thursday, January 31, 2013

Tips to prevent voltage droop from tripping low voltage detection circuits

There are many battery operated devices such as cell phones, hand-held two-way radios, and portable GPS’s that have low voltage detection circuits. These circuits are designed to prevent the device from trying to operate at battery voltages that are below a safe value for reliable operation of the internal circuitry. Voltage supplied by a battery located very close to the circuitry drawing current from it remains fairly rigid even when the device draws pulses of current which is often the case. However, during testing of the device, a power supply is frequently used to power the device instead of the battery. Voltage supplied by a power supply, typically located quite a distance from the circuitry drawing current, will often momentarily droop each time a positive edge of current is drawn. This momentary voltage droop can cause an undesired trip of the low voltage detection circuit in the device interrupting the test.

Here are some tips to reduce voltage droop caused by fast current changes on the output voltage of a power supply.

·         Shorten wires from power supply to DUT (device under test)
Wires have resistance (R) and inductance (L), both of which develop voltage across them when a current pulse flows through the wire. Shortening the length of wire will reduce the voltage drop developed across the R and L, reducing the droop at the DUT.
·         Use larger diameter wire from the power supply to the DUT
Larger diameter wire will have lower R, reducing the voltage developed across it when current flows
·         Install multiple runs of the same wire in parallel
Parallel wires will have lower R and lower L, again reducing the voltage developed across them when current flows
·         Lower the inductance of the wire
o   Tightly twist the plus and minus power supply output wires together
Never allow the power supply plus and minus output wires to become separated. This will substantially increase the inductance, increasing voltage drop with current, especially if the current changes quickly (V = L * dI/dt). Simply placing the wires next to each other is much better than letting them fall freely, but twisting them together is highly recommended over tightly coupling them without twisting. See example results shown below.
o   Add multiple wires in parallel
As mentioned earlier, adding multiple wires in parallel reduces inductance. The best method to use here is to twist pairs of plus and minus wires together, and then run each twisted set separately to the DUT (bundling the twisted sets together is not as effective as keeping the sets separated).
o   Use a low inductance cable
Some cables are designed specifically to have low inductance. Goertz wire is one example. Also, Temp-Flex makes low inductance cable. These types of wire can drastically lower the inductance in the path between your power supply and your DUT, greatly reducing voltage droop that occurs with current transients. However, these cables tend to be expensive.
·         Eliminate connectors
Remove as many connectors as possible between the power supply output and DUT. When current flows through a connector, voltage is dropped across the connection points.
·         Use a power supply with a low output impedance
Some power supply vendors publish output impedance graphs. Try to use one with the lowest output impedance possible. Current pulses drawn from a power supply with lower output impedance will drop less voltage than a power supply with higher output impedance.
·         Add low ESR capacitors at the power supply output
You can reduce the effective output impedance of your power supply by adding a low ESR (equivalent series resistance) cap right at the output of your power supply. Many power supplies already have output caps and fairly low output impedance, so this will help only if the caps you choose actually help to lower the overall output impedance.
·         Add low ESR capacitors right at the DUT
When current is demanded by the DUT, having a local cap right at the DUT to provide the current will greatly reduce the voltage drop on the wire running to the DUT. This is because the required current comes from the cap and does not have to flow through the wire where it would drop voltage. It is important to choose caps with low ESR. Otherwise, when the current flows out of the cap, the voltage will again droop due to the current dropping voltage across the ESR.

If you are having trouble with voltage droop due to fast current changes, each of the above tips will help to contribute to reducing the droop. If the droop is large, it is unlikely you will be able to use just one technique from above to fix it. Most likely, you will have to implement many if not all of the methods above to get the best performance possible from your test setup.

Below is a simple example showing measured droop differences when using three different wiring techniques: free falling wire, loosely coupled wire, and twisted wire. An Agilent N6751A power supply with 10 feet of 10AWG wire running between it and an Agilent 6063B electronic load was used. The N6751A was set for 5 V with a current limit of 5 A, and the load was set to switch between 1 A and 3 A with a rise time of about 10 us. Remote sense was used on the power supply, sensing at the load input. A current probe captured the current (lower waveforms) and the voltage droop was measured (upper waveforms) at the load input which was at the end of the 10 feet of wire.

You can see the voltage droop was reduced as the wires became better coupled, lowering their inductance. The droop measured 1.7 V with the wires free falling. This droop was reduced significantly to 0.84 V with loosely coupled wire. Further reduction in droop was observed when the wires were twisted: the droop measured 0.69 V.

Many of the concepts presented here are explored further in a paper co-authored several years ago by one of our other Watt’s Up? blog authors, Ed Brorein. Here is a link to that paper: http://www.home.agilent.com/upload/cmc_upload/All/EPSG083914.pdf